
Сообщество Ремонтёров
Восстановление усилителя Universum Dynamics HI FI 2500
Принесли мне данного старичка (79 год!) в довольно печальном состоянии. Нет звука, висит в защите. Раньше звук был, но плохой и если потрогать ручку TONE то искажался, а в левом канале и вовсе пропадал, теперь же звука нет вообще. В косметике всё достаточно хорошо, НО не было 2 ручек потенциометров на морде, а те которые были слетали и
проскальзывали.
Защита обычно просто так не срабатывает) Смотрю выход с оконечника, а там в правом канале 40 вольт постоянки, непорядок. Подумал сразу на пробитый выходной транзюк, так и оказалось TR618 — мотороловский MJ15016 пробит, поставил заведомо исправный из своих запасов. Он когда-то был снят с другого усила.
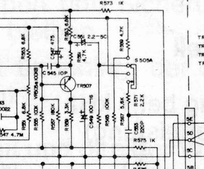
Всё, звук пошёл, правда сомнительного качества и пропадал в левом канале при переключении ручки Tone. Ручка Tone на схеме обозначена как S505, для левого канала S505А. Ближайшими к ней элементами оказались пара резисторов, пленочник, два электролита и транзистор TR507. Электролиты оказались в идеале, поэтому решил сразу проверить TR507 — 2SC1861.
Как и ожидалось, он полностью неисправен.
Вместо него поставил более совершенный аналог в виде BD139. Максимальная частота, напряжение, и ток больше в разы.
Звук пропадать перестал, но остался низкокачественным, как оказалось виноваты были помершие разделительные полярные электролиты в темброблоке, C505, 506 ёмкостью 220 нф (!), до этого усила даже не подозревал что есть электролиты ёмкостью меньше микрофарада.
Их я заменил на плёнку 220нф 250в, так как разделительные электролиты, а особенно полярные вообще не хорошо для звука, даже когда они были исправные.
Возвращаемся к оконечнику, увидев что не выставляется ток покоя в правом канале, начал копать обвязку подстроечника, оказалось что диод D604 решил стать резистором на 8 ом, непорядок непорядок.
Поставил диод из своих запасов, 1А 200В, название не вспомню, мощнее оригинала в 5 раз, ну и хорошо.
Напоследок поставил в оконечник нераспаянные с завода пленочные кондеры C617, 618 - 47нф 250в. Просто потому что захотел, с меня не убудет.
Выставляем токи покоя - по 50мв в канал. Это 50:0.94 = 53 ма, оптимально.
Ну и финал - косметика, снял и помыл морду разумеется.
Докупил 3 ручки на потенциометры в местном радиомагазе вместо недостающих, старые ручки повально расслаивались, поэтому и проскальзывали и слетали, проклеил их 88 клеем.
Выше забыл упомянуть что ВСЕ электролиты были выпаяны и проверены, 95% оказались в околоидеальном состоянии и остались работать дальше. Ну и собственно всё, старичок красиво выглядит и хорошо работает, слушаю и отдаю клиенту. Доброй ночи)
Ipad 6. Яблоко на яблоке
Занятие компонентным ремонтом на самом деле имеет ряд минусов.
Один из самых главных - отношение клиента к мастеру.
И один главный вопрос - "почему так долго?"
Как Вы знаете, я занимаюсь не только легкими, но и сложными случаями и подхожу к каждому устройству индивидуально по временному интервалу.
Этот клиент терроризировал меня полгода, прежде чем отдать планшет мне. Каждый сервис твердил - память, но браться делать никто не хотел.
На тот момент типовая проблема ещё нигде не обсуждалась и на разобраться требовалось время. Естественно я с лёту заменил чип памяти, так как изначально и говорил, что займёт это пару часов.
Это самое лёгкое и быстрое, что можно сделать в диагностике если имеешь оборудование, в данном случае программатор. Но как только я объявил, что память не при чём и нужно время разбираться, то сразу негатив с предьявой: мне все сервисы говорили, нужно просто заменить. Ок. Собрал обратно положил на полку, отдал, так как уже на тот момент у меня были очереди на ремоны. К слову сказать планшет катался по России полгода от сервиса к сервису, а подождать недельку видимо уже не втерпеж, так как этот клиент был перекупом, судя по профилю.
Но в чём то он прав. В сроках.
Теперь у меня сложный ремонт от недели и более. Под сложным подразумевается не замена дисплея или увеличения памяти, а восстановление данных как с жёстких утопленных телефонов, так и после бесплатных диагностистов дилетантов.
Итак, тот планшет в отзыве был ipad 6, который я не сделал, а недавно принесли точно такой же, с такими же симптомами, как и в отзыве.
Яблоко и падение в рекавери.
Забегая на перёд скажу, я уже знал причину, так как переделал таких устройств много. Ну как много, штук 15 примерно. Ценник я согласовал сразу: 6к за реболл и если не поможет, то 7к за замену процессора в самом печальном случае отвала подложки от кристалла.
Грею на подогреве и разбираю.
Даю планшету чуть остыть и запускаю с кнопки
Очевидно же. Даже прогрев 70 градусов помог, правда планшет отработает в лучшем случае день при такой халтуре, поэтому причину нужно устранить. Взрываю плату
Укладываю в гроб на нижний подогрев
И снимаю проц
Вот так вот просто.
Зачищаю и реболлю
Пихаю чип обратно на плату
Вот теперь готово)
А происходит это из за банального перегрева. И ничего с этим не сделать, без доработки системы охлаждения. На этом айпаде её просто нет.
На ремонт потребовалась неделя ожидания очереди и пара часов на сами работы.
Задать вопрос по любому поводу можно моей жене в инсту, а лично мне сюда по призыву @R.Fon.
Увидимся )
Эльфа 201-3 с громкоговорителем)))
Здравствуйте. Подошла очередь ещё одного майфуна. Индикаторы не двигаются, звука нет ни на динамике, ни на выходах АС
Вариантов несколько, голова или предусилитель. Именно оттуда звук расходится на индикаторы и УМ.
Пинцетом трогаем голову. Щелчки тихие, значит, где-то в электронике.
Платы предусилителя 2 одинаковых, и обе дохлых?) странно... По схеме питание приходит на 9 точку. Смотрим вольтметром, там пусто. На обеих платах. Провод отвалился, расходимся) вытягиваем провод, а это не питание, это с головы идёт.. Не та ревизия. Ищем питание нашли. Оно есть. Дальше на операционнике усиление и разделение на индикацию и УМ. Сдохли электролиты проходные после операционника. Меняем. Специально не стали менять все сразу, некого рода эксперимент.
ожили индикаторы. Звука нет. На усилителе тембра тоже дохлые, замена.
Звук есть, но трещит, хрипит. Тут надоело играться) вот вам список
Под индикаторами поролон испортился, меняем
Немного внутрянки
Децимальный номер прям формата военной техники)
Хозяин заменил вилку и смотал чёрной тканевой изолентой, делаем красиво, в термоусадке. Фото найти не могу.
Просим котика принести его любимую музыку. Угадайте, что нравится котику?)))
Немного отмытого и собранного
Тесты
Для тех, кто в танке или читает меня впервые: механику не делаем, только электрику.
https://vk.com/club201653237 я в ВК.
https://www.instagram.com/soundcheck62/ Я в Instagram
Блочный ремонт китайских андроид магнитол...
Здравствуйте. Принесли в ремонт китайца. Вскрыли посмотреть, а гарантийщики не принимают вскрытый.
Фоток очень мало, потому что думал, что это кирпич (так и есть) неремонтопригоден...
При подключении к авто, у хозяина не работала флешка. Там черный, красный и два белых провода из мафона идут. Красный же, нужно на него 12 В дать. В итоге подгорел дроссель, собственно всё) выключилась и не включается...
Включаем через источник, потребления нет. Напряжение только на электролите.
Через мелкоскоп видно потемневший угол звукового процессора, прогары на импульсных источников
Вот что должно быть на Майне, этого ничего не было. Про мезонины молчим пока. Подпаиваемся, подкидываем с лбп напряжения. Дисплей включается, тухнет. Процессор не запускается. Коза по питанию. Распределитель питания проца тоже в лучшем мире. Сдохло всё, кроме электролита.
Некоторые маркировки вообще не бьются, у чего-то срок поставки от 6 недель. Про оф прошивки вообще молчу... Звоню владельцу, рассказываю, что 15к он подарил китайцам. Что ждать 2 месяца и то не факт. Нужно по связям восстановить схему и понять, что за херню ставили китайцы, которая не бьётся нигде.
Тут он вспомнил, что ему сначала прислали 9 дюймов, рамка к него на 10, поэтому прислали вторую. Короче, 9 дюймов мафон есть, который в рамку не лезет, он такой же... Нужно срочно сделать музыку, потому как машину уже почти купили.
Ну что ж, будем женить дисплей 10 дюймов и плату от другой шумелки.
Разобрали второй девайс. А там всё другое. И размеры установочные. Ну ладно, вроде, все шлейфы воткнулись, на дисплее были отверстия под монтаж такого типоразмера платы. Даже колхозить не пришлось.
После включения система увидела 2 дисплея. Один основной, второй - сенсорные кнопки.
Предложила откалибровать основной. Всё хорошо. А вот кнопки сенсорные слева не работают. И цвета подсветки этих кнопок не соответствуют выбранным в меню. Меняем плату со светиками.
Как же запустить сенсорные кнопки? Там же без них никак...
Нужно просто откалибровать дисплей сенсора.
Для этого в настройках заходим в заводские настройки. Там стоит замок для пользователя!!!
Пароль 168 (для китайцев)
Там много всяких интересных штук))питание антенны, подключение переднего парктроника, чтение ошибок и тд) ищем калибровку дисплея сенсорных кнопок. Или что-то похожее. Дальше назначаем координаты кнопок. И готово)
В общем, блочный ремонт китайских андрогнитол возможен) СЧ в них заменяемы) не знаю, как с прошивками, конечно...
На этом всё, спасибо)
https://vk.com/club201653237 я в ВК.
https://www.instagram.com/soundcheck62/ Я в Instagram
ПС, ребята, кто просит ответить на вопросы, помочь разобраться удалённо, в чем проблема... Я с радостью... я понимаю, что шумы 50 Гц в вашем Одиссее или дохлые электролиты в гаражном Корвете - это очень срочно и требует безотлагательного решения...
Пожалуйста, не звоните и не пишите среди ночи, после 21:00 по МСК и до 10:00. Спасибо)
ППС: угадаете, что за зверь?)
Замена дисплея по-феншую на iPhone 12 Pro Max
Всем привет из города Сызрань. Напишу как менялся намедни дисплей на вражеской технике. Попал на ремонт Apple iPhone 12 Pro Max с отчетливыми симптомами асфальтной болезни - дисплей после падения уже не але. Надо менять. Естественно клиенту предложены были джва варианта - кЕтай и оригинал. Сошлись на оригинале за много деняк и дождались пока деталь приедет. Вот собственно фото аппарата
Надо сказать что открываются они значительно тяжелее XS Max например, ибо проклейка уже имеет несколько другую структуру и состав. Штош, вскрываем!
Далее выкручиваем винты крепежных пластин, отцепляем дисплей и освобождаем его от бремени навесного в виде шлейфа с динамиком, микрофоном, датчиком приближения и освещенности, рогом единорога, свободой слова и прочими нереальными вещами. И ложим/кладем его (дисплей) рядом с приехавшим на его замену. Дейстытно, орегенал (он слева). Фото уже после того, как я потренировался на убитом дисплее в отклеивании шлейфа дисплея, поэтому там пузырь такой внизу😀
Далее подкинем новой дисп для проверки чтоб узнать будем ли мы есть в следующем месяце. Обязательно подцепляем снятую со старого дисплея требуху, иначе подсветки будет нема. На фото закрашены члены семьи владельца устройства - анонимность наше все😀
Дисплей включился. Однако, как мы можем видеть, выскочило уведомление. Увы пароль подозрительному чинильщику из подвала не дали, поэтому суть уведомления будет изложена на картинке из тырнетов, вот она
Начиная с iPhone 11 даже при установке оригинального дисплея будет висеть эта ошибка. И чтобы от нее избавиться нужно быть либо авторизованным сервисом, коим не являюсь, либо перекинуть с родного дисплея сборку, в которой все прописано с завода. Можно конечно попытаться лапши на уши клиенту накидать из разряда: «да она сама потом пропадет». Или просто прикинуться шлангом и сказать что это нормально. Но нам репутация дороже, поэтому делаем по-нормальному и пойдем перекидывать микруху. Подобная тема замечательно объяснена в одном из постов @R.Fon о замене дисплея на iphone 11 и недобросовестном «пингвине».
Снимаем микруху с убитыша. Снимаем феном - бояться уже нечего. А после демонтажа ошариваем на пасту с температурой плавления 138 градусов, используемую для склепывания половинок плат айфонов. Это нужно для понижения температуры в процессе припаивания микрухи - мы же не хотим навредить дисплею своей жопе Процесс демонтажа и реболла не заснял - звиняйты хлопцi.
Далее уже с нового дисплея спиливаем нафиг ненужную микросборку и готовим место под установку «родной». Под шлейф подлжен трафарет для пущего теплоотвода, навредить дисплею неохота. Ведь напомню - я планировал продолжать есть в следующем месяце. И деньги и зубы нужны, знаете ли.😀
Поелозив паялом с оплеткой слегонца потер лак на шлейфе, но то некритично. Далее припаиваем микросборку (процесс тоже не заснял, млин), даем остыть и цепляем к аппарату
Все работает и ошибка, очевидно, пропала. Ура, товарищи!
Ну а далее по-максимуму отмываем дисплей от следов пребывания и прикручиваем шлейф с динамиком и прочими радостями. Чуть не забыл снять фиолетовые защитные пленки на стекле дисплея в районе отверстий для камер.
После чего все собираем и радуемся. Естественно клеим в подарок защитное стекло. На все про все ушло пару часов, при том что параллельно была пара аппаратов в работе. Вот и весь ремонт, собстна. Спасибо за внимание, еще увидимся.
P.S. Дичайше извинтиляюсь за качество фото, возможно сумбурное повествование и приношу извинения граммар-наци за нанесенные моральные страдания нравственнго характера. Всем пис!
Ответ на пост «Почини нам люстру, ты ж компьютеры чинишь…»2
У меня была подобная люстра, китайская с пультом управления, что-то в ней перегорело, разобрал, посмотрел, пошел на рынок купил два блока питания подходящих по вольтажу и нагрузке, заменил, не работает. Говорю жене, дальше я в этом не разбираюсь и не участвую. Не поленилась, полезла на алиэкспресс, нашла похожий блок управления с пультом, таким же количеством проводов и цветом проводов. Заменил, провода подсоединил по цвету, работает))) Жужжать не стала) В компьютерах немного шарю, а она нет.
Почини нам люстру, ты ж компьютеры чинишь…2
Всех приветствую)
Мои родители купили себе светодиодную люстру с пультом управления и попросили знакомого ее повесить.
Казалось бы, че там сложного. Фаза и ноль, подключай и не парься.
Но нет)
Что-то не так подключили. Люстра зажглась, что-то бахнуло и всё. Больше она не светит)
Как я понял, случилось следующее:
в доме старая алюминиевая проводка. От выключателя к люстре идёт три провода одинакового цвета) выключатель двухпозиционный.
Я думаю тот товарищ фазу с нулем засунул в одну клемму и включил свет)
Больше я не знаю что там можно накосячить.
Для меня очевидно, что проблема в блоке питания люстры. Разбираем и видим след от искры:
Прикладываем плату к пятну, и примерно понимаем где она проскочила.
На плате в этом месте переходные отверстия, и выглядит они какими-то обгоревшими.
Я зачистил лак и понял, что просто перегорела дорожка в месте соединения с этим отверстием.
Проблему решил пайкой перемычки:
Странно что предохранитель не перегорел)
Эта перемычка проводит 220в к диодам, там дальше к конденсаторам и дальше по цепи.
В общем люстра заработала:
Ну и за кадром я взял индикаторную отвертку, выяснил где фаза и где ноль, правильно соединил и повесил люстру)
Такая вот история.





























































