Сообщество - Сообщество Ремонтёров - Помощь

Сообщество Ремонтёров - Помощь

11 289 постов 14 657 подписчиков

Популярные теги в сообществе:

13

Help. Тюнер Denon TU-260 сдох трансформатор. Помогите с параметрами

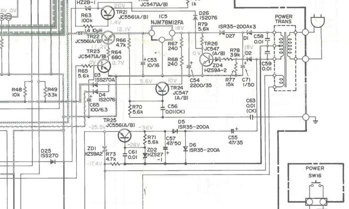
Всем привет! Купил на Авито в другом городе тюнер Denon TU-260. Но продавец мудак!!! Тюнер мертвый. Полез под крышку. Нет вторичных напряжений. На трансформаторе маркировка 2335798001 25T0ZU 10. Поиск в гугле вообще по нулям. Понятно, что такой транс не найти. Хотелось бы определить какие там были напряжения вторичных обмоток. Сервис мануал нашел, но параметров нет.

Help. Тюнер Denon TU-260 сдох трансформатор. Помогите с параметрами

Может у кого есть работающий аппарат TU260 или TU280, померьте напряжения на вторичных обмотках. А, если есть донор, с удовольствием куплю трансформатор.

Предположительно: Верхние обмотки 18В - 0 - 18В, нижняя обмотка около 3В, это накал индикатора.

Буду благодарен за помощь.

Показать полностью 1
10

ASUS X750DP Rev 2.0 - НЕТ ИНИЦИАЛИЗАЦИИ

Доброго дня! Прошу совета с ноутбуком asus (X750DP Rev 2.0) - НЕТ ИНИЦИАЛИЗАЦИИ. История: принесли апп с нестабильным контактом в гнезде питания и просьбой найти на него акб и заменить. И шлейф с гнездом, и акб были куплены в partsdirect. После замены акб и подключения питания через новый шлейф от родного БП, апп дошел до заставки "Asus" и выключился, более ни на что не реагировал, купленная акб ушла в защиту (0V). Разбор и осмотр матплаты выявили, сильный нагрев дежурки 1225с , ее заказали и поменяли, также все и осталось, кз по линии 3Vreg прямо в мульте IT8528E-AXA. Поставили мульт с заведомо исправного донора (видик дохлый только был у донора), но он с окончанием AXS (насколько понял они взаимозаменяемы), при подключении питания хаотично стали моргать светодиоды индикации, после пол минуты такой "колбасни" пропало напряжение AC_BAT_SYS 19V, после замены чарджера BQ24725ARGRR, апп стал реагировать на кнопку включения, поднялись напряжения на дежурке (5.2V и 3.32V), на процессоре AMD A10 5700M Socket FS1 (FS1r2) (1.1V и 1.2V граф ядро), на видике (0.9V) , ОЗУ (1,5V), питание хаба (1.1V). Оперативку подкинул заведомо исправную, дискретный видик отключил (отпаял джампер JP8706 и JP8709), прошил винбонд (BIOS) прошивкой с нашего обменника (испробовал три залитые версии). По итогу: потребление от ЛБП не статичное и в пиках доходит до 2.8А с процом без дискретки (!), кулер вентилятора крутится в зависимости от нагрева ЦП, без всей периферии и без ЦП потребление около 450мА. Если подключить к порту USB флешку с светодиодом то он не светится (тобеж общения с хабом нет), ну и изо соответственно тоже нет (ни на VGA, ни на LCD). На первой ножке винбонда есть активность по осциллографу, на часовом кварце хаба не смог отследить (пришлось опуститься до десятков милливольт, ослик китайский FNIRSI 1014D очень бюджетный, вероятно он не может отобразить корректно сигнал). К сожалению нет проца на подкидку...

Показать полностью 1
3

Щелчок холодильника

Прикупил в студию холодос от Dexp, предварительно проштудировав отзывы. Работает на самом деле негромко, холодит исправно, спать не мешает. Вот только с самого начала при включении/отключении компрессора издается однократный громкий щелчок, будто вылетает винная пробка. Вздрогнуть можно, даже когда вышел на балкон покурить.

Данная проблема была у двух человек из 300 отзывов. Гуглеж ссылает на общие ответы. Для обращения в гарантийку нужно выскребать время.

Как буду на квартире, проверю крепление компрессора, возможно при рывке ударяет о что-нибудь.

Холодос выравнен по строительному уровню, ни с чем не соприкасается, спереди немного приподнят в соответствии с инструкцией.

Кто встречался с подобной проблемой? Может кто-нибудь что-либо еще посоветовать?

3

Не включается Doffler 40efs67

Мой первый пост на пикабу и сразу просьба о помощи. Раньше работал в СЦшке (типичный подвал) и по этому поводу обратился знакомый, у его тёщи выключился телевизор и на этом всё. Разобрал, провёл визуальный осмотр, а там страшная ситуация, пару кондеров вздуты, защитная крышка над процом в следах лютого нагрева, да и сам проц выглядит не очень, было принято решение просто купить новую плату, т.к дальше ничего кроме подсветки проверить не получится. Заменил. Ииии.. Всё. Опыт какой-то имеется, умение гуглить вроде тоже не пропало, но вот.. В общем, горит индикатор на ИК-приемнике, при попытке включения мигает 8 раз и ничего дальше не происходит. Отключал шлейфа по порядку, при отключении шлейфа матрицы перестаёт мигать но понятно, что дальше ничего не происходит. Призываю высшие умы на помощь! Деньги с тёщи взяты, плату брал с рук у разборщиков, а у них возврата нет. Новая плата точно рабочая.

6

Подскажите по ремонту холодильника

Сломался холодильник novex (собран в индезит, все шилдики такие же и качество аналогично).

Щелкает внизу у компрессора, не может включиться. Подключал, минуя термостат, напрямую, аналогично ведет себя.

Компрессор греется, холодник не работает. Мастер гарантийщик сказал, что 99% это сам компрессор, нужно менять. Сколько адекватная цена сейчас на работу и сам компрессор?

4

Supra STV-LC50ST900FL сдвиг изображения

Коллеги, нужна помощь - ткните в нужном направлении.

Телик Supra STV-LC50ST900FL, была проблема с T-con, жаль фото не сохранил.
В общем заказал рабочий, все доставили.
Смонтировал , включил вот такая картинка.

Заходил в сервисное меню.
1.Режим ТВ
2.Source+2580

Нашел различное типа корректирвки гаммы,
автопоиска и т.д

Была еще процентовка LVDS - потрогал - без изменений.

Перепаял память со старого T-con на новый - белый экран.
Обнаружил различие в платах T-con - на новой отсутствовали 2 диода - перепаял - белый экран.
Сейчас вернул все взад - то есть на рабочий T-con.

Мои догадки:
Плата T-con с телевизора у которого матрица была поменьше, пожтому такие вот эффекты.
Как бы их подружить между собой T-con и матрицу?
Или ткните в нужном направлении - буду разбираться.

Показать полностью
12

Корректировка значений спидометра приборной панели Daewoo Matiz

Приветствую всех. На просторах КНР через посредника был приобретён щиток приборов для автомобиля Daewoo Matiz взамен скучного штатного стандартного, такого как у всех. Особенностью данной детали является то, что на борту её имеется тахометр, а также электронный счётчик пробега. На старой панели хоть и отсутствует трос спидометра, но при этом счётчик пробега механический, однако приводится в действие маленьким двигателем. Так вот, какой вопрос у меня возник. Дело в том, что автомобиль, с которого снят этот щиток, разобрали, когда на нем было чуть более 18000 км пробега. На моем щитке сейчас больше 100ки. Хочется откорректировать пробег, чтобы и правде соответствовал, да и ТО по регламенту провести потом. Естественно, я его разобрал, достал модуль со спидометром и понял, что единственный источник, где значение пробега может храниться, это микроконтроллер Atmega8L-8PU в корпусе DIP-28. Имея в хозяйстве программатор TL866 и сползав на сайт производителя, я убедился, что данный контроллер есть в списке поддерживаемых программатором, выпаял его из платы и попытался прочитать. Действительно, контроллер увиделся программатором, и даже считал мне какой-то дамп, но проверяя его, я не нашёл в нём ничего полезного, как не нашёл я и каких-либо значений, похожих на цифры пробега. Стало понятно, что программатор просто не читает ту область памяти, где это значение пробега может в теории быть записано. И тут я вспомнил, что для работы с данными микроконтроллерами используется программа AVR Studio вроде как, и вспомнил даже, что когда-то давно на китайской барахолке приобрёл вот этот чудо-свисток под названием AVR JTAG ICE. На плате спидометра нашёлся разъём (я так понимаю, для программирования данных), и что-то как-то подозрительно ответная часть разъёма от свистка идеально подошла к гребёнке на плате. Ну и … на этом как бы всё. Я в тупике. Понимаю, что двигаюсь в правильном направлении, но не понимаю, что мне делать дальше.
Итак, я прошу помощи. Подскажите пожалуйста, подойдёт ли данный адаптер для чтения этого микроконтроллера, и, если подойдёт, то каким софтом нужно это всё читать и записывать? Я с Atmega столкнулся впервые, а адаптер этот по молодости приобрёл по ошибке вместо USB-COM адаптера.
Прошу сильно не ругать и не пинать, так как в этом деле, по сути, дилетант, несмотря на то, что опыт кое-какой в этих делах имеется. Спасибо.

Показать полностью 4
Отличная работа, все прочитано!